In August 2025, University of Maribor (UM) carried out the first phase of pilot-scale testing of INSPIRE microplastics retention and elimination technologies, set up at the Domžale–Kamnik Wastewater Treatment Plant (WWTP) in Slovenia.
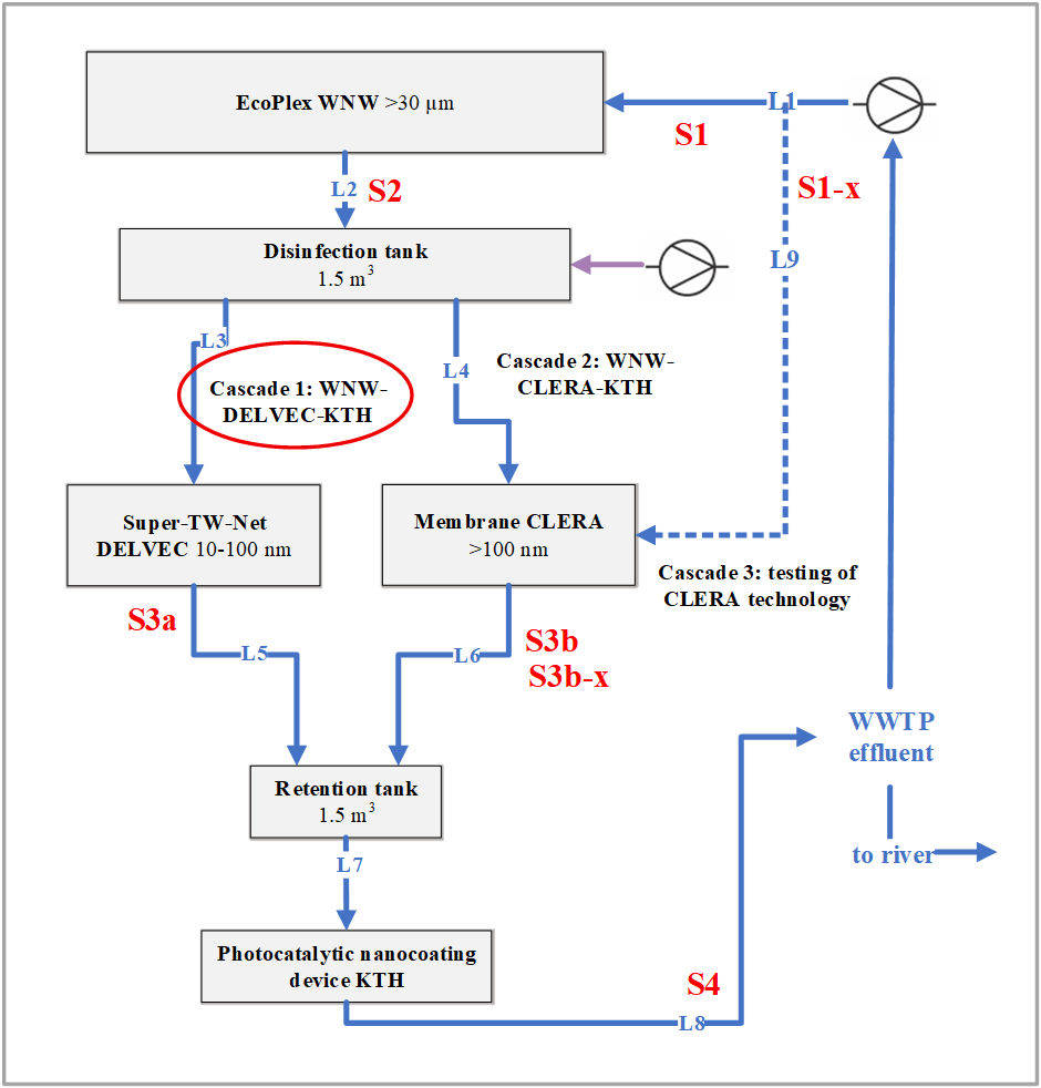
The pilot setup features a cascade system of technologies — EcoPlex, Super-TW-Net, membrane filtration, and a photocatalytic nanocoating device — developed by project partners WNW, DELVEC, CLERA, and KTH, respectively, and coordinated by UM and MINDS. The system is designed to evaluate the efficiency of different treatment processes when operating in sequence under real conditions, where 1 m3 of wastewater per day is treated. The installation represents one of the first practical demonstrations of such a testing framework in a WWTP environment.
During the first testing phase, wastewater was sampled at the inlet and outlet of each treatment unit across the first cascade sequence, involving technologies of WNW, DELVEC, and KTH. The collected samples were subsequently shipped to VITO and VLIZ for laboratory analysis using harmonized protocols. The samples will be analyzed for microplastics content at each step of the treatment process, which will determine removal efficiency.
Through this pilot testing campaign, the INSPIRE project aims to generate evidence-based data on the effectiveness of innovative, scalable, and sustainable technologies for reducing microplastics in wastewater effluents as well as for achieving total elimination of micro- and nanoplastics in water bodies.
The outcomes from the Slovenia demo site at Domžale–Kamnik WWTP will inform future technology development and support broader European efforts to mitigate microplastic pollution and protect aquatic environments.
Graphic representation of the sampling during pilot testing of microplastics retention and Elimination Technologies (S1 to S4 represents all sampling points happening prior or after each technology; L1 to L9 represents lines in the pipeline.
EcoPlex technology developed by WNW
Super-TW-Net technology developed by DELVEC
Membrane filtration technology developed by CLERA
Photocatalytic nanocoating device developed by KTH
Overall view of INSPIRE pilot technologies implemented at Domžale-Kamnik WWTP – from left to right: DELVEC, CLERA, WNW technology


